
2025-12-19
Согласно ранее опубликованным сообщениям японской газеты «Асахи Шибун», источники в правительстве Японии сообщили, что правительство планирует начать сброс обработанных радиоактивных стоков из атомной электростанции Фукусима в океан уже в конце августа.
План Японии по сбросу радиоактивных стоков в океан вызвал ожесточенные дискуссии в научном сообществе и среди населения, при этом проблема обработки радиоактивных стоков стала центральной темой обсуждений. Как правило, основными компонентами радиоактивных стоков являются радиоактивные изотопы, такие как стронций, цезий, плутоний, уран и тритий. Ранее компания Tokyo Electric Power Company (TEPCO) использовала адсорбционные установки для цезия и систему многонуклидной адсорбции ALPS для удаления 62 видов нуклидов, включая цезий. В 2014 году была добавлена адсорбционная установка для удаления стронция. После удаления цезия, стронция и деминерализации посредством обратного осмоса стоки имеют три пути использования: около 280 м³ воды возвращаются в питательные баки для использования в качестве циркулирующего охлаждающего агента реактора; оставшаяся часть поступает в блоки ALPS или мобильные блоки для удаления стронция, а обработанная вода в итоге хранится в хранилищных баках. Однако один из изотопов невозможно очистить до установленных стандартов с помощью системы ALPS — это тритий.
Что такое тритий?
Тритій — это изотоп водорода, который также существует в природе. Его влияние на организм человека относительно мало, но потребление в высоких концентрациях может представлять угрозу для здоровья. Тритийная вода в обычных атомных электростанциях образуется преимущественно в результате нейтронного облучения изотопов водорода в охлаждающей среде контура или проникновения продуктов деления из топливных элементов в контур.
Фактически, Япония провела значительные исследования по поиску способов удаления трития. В сентябре 2014 года Министерство экономики, внешней торговли и промышленности Японии (Ministry of Economy, Trade and Industry of Japan) выбрало компании Kurion (США), RosRAO (дочернюю компанию государственного атомного энергетического концерна России Rosatom) и GE-Hitachi Nuclear Energy (Канада) для реализации демонстрационного проекта по удалению трития. Каков же проект по удалению трития, характеризующийся чрезвычайной сложностью? Как известно, технические решения компаний Veolia (которой была приобретена Kurion) и Rosatom основаны на технологии комбинированного электролитического каталитического обмена (CECE — Combined Electrolysis Catalytic Exchange).
Технология комбинированного электролитического каталитического обмена из-за низкой температуры эксплуатации и легкости контроля технологических параметров была выбрана Международным термоядерным экспериментальным реактором (ITER — International Thermonuclear Experimental Reactor) в качестве основного технического направления для удаления трития из водяного охлаждающего агента. Также после аварии на атомной электростанции Фукусима компания TEPCO рассмотрела эту технологию как важный альтернативный вариант для удаления трития из больших объемов радиоактивных стоков. При использовании технологии комбинированного электролитического каталитического обмена после обработки тритийсодержащих стоков только небольшая часть подвергается обогащению и последующей обработке, в то время как большая часть превращается в газообразный водород и выпускается в атмосферу. Выпускаемый водород содержит насыщенный водяной пар, в котором тритий присутствует в окисленной форме HTO, биологическая токсичность которой в 10 000 раз выше, чем в элементарной газообразной форме. Поэтому перед выпуском водорода необходимо провести глубокую обработку водяного пара — как правило, используется конденсация для превращения пара в воду, а конденсат возвращается в технологическую систему.
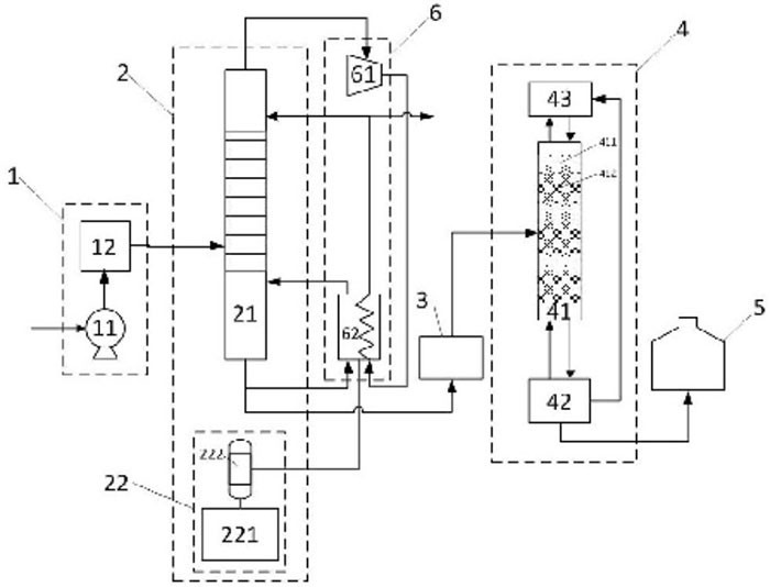
Схема системы удаления трития MDS компании Kurion
Система удаления трития MDS компании Kurion состоит в основном из двух блоков: колонны жидкостного каталитического обмена и блока электролиза для производства водорода. В колонне жидкостного каталитического обмена заполнены гидрофобный благородно металлический катализатор и гидрофильное наполнение. Водород, произведенный в блоке электролиза, вступает в реакцию обмена водородными изотопами с водой, движущейся вниз по каталитической колонне обмена — в результате тритий обогащается в жидкой фазе (воде) и обедняется в газообразной фазе (водороде). Место подачи тритийсодержащей воды делит каталитическую колонну обмена на два участка: верхний — обедняющий, нижний — обогащающий. Природная вода стекает сверху по обедняющему участку, смывая поднимающийся водород, и обедненный тритием водород выпускается из верхней части колонны. В обогащающем участке тритийсодержащая подаваемая вода смешивается с водой, стекающей из обедняющего участка, и вступает в реакцию обмена изотопами с водородом, в результате чего обогащенная тритием вода концентрируется в нижней части колонны жидкостного каталитического обмена.
Хотя с технической точки зрения возможно разделить тритий из радиоактивных стоков, правительство Японии не внедрило практические технические решения по его удалению — основной причиной нереализации индустриализации стала «стоимость». Как сообщало Всемирное ядерное информационное агентство (WNN) в ноябре 2014 года, Министерство экономики, торговли и промышленности Японии выделило около 10 миллионов долларов США американской специализированной компании по управлению радиоактивными отходами Kurion для проведения демонстрации технологии разделения трития, целью которой было проверка технологии и оценка стоимости строительства и эксплуатации соответствующих объектов на атомной электростанции Фукусима. Сообщение указывало, что существующие в то время технологии разделения трития из тяжелой воды были слишком «дорогими» для обработки радиоактивных стоков Фукусимы.
В марте 2015 года газета «Лос-Анджелес Таймс» сообщала, что главный технический директор Kurion Гэтан Бонhomme (Gaetan Bonhomme) оценил, что существующая технология компании позволяет удалить тритий из 800 000 кубических метров воды за 5–8 лет, но только строительство объектов потребует 1 миллиарда долларов США, а годовые эксплуатационные расходы составят несколько миллионов долларов. В апреле 2016 года соответствующая рабочая группа правительства Японии пришла к выводу, что существующие технологии удаления трития не могут быть применены на атомной электростанции Фукусима. В отчете указывалось, что этот вывод основан на экономических соображениях, а не на недостатке технологий.
С развитием страны и необходимостью защиты окружающей среды атомная энергетика будет играть все более важную роль в энергетике нашей страны. В то же время необходимо ясно понимать, что хотя атомная энергетика более экологически чистая и безопасная по сравнению с ископаемыми источниками энергии, она при предоставлении огромной энергии неизбежно генерирует определенное количество радиоактивных отходов. Кроме того, с расширением масштабов атомной энергетики объем образуемых радиоактивных отходов будет постепенно увеличиваться. Из-за специфики радиоактивных отходов они всегда привлекали широкое общественное внимание.
Тритийсодержащие стоки являются одним из важных аспектов. Тритий в атомных электростанциях с прессованной водой образуется преимущественно в результате ядерных реакций: часть возникает в процессе деления ядер топливных элементов и проникает через оболочку в первый контур, другая часть образуется в результате воздействия нейтронов на микроскопические количества веществ, таких как B, Li и D, содержащихся в охлаждающей среде первого контура. Для атомной электростанции мощностью 1 миллиарда киловатт годовой выброс трития составляет 70 ТБк, при этом тритий присутствует в стоках в форме HTO. Для установок типа AP1000 тритий в охлаждающей среде первого контура попадает в систему обработки стоков (WLS — Waste Liquid System) преимущественно в виде отводимой жидкости из системы охлаждения реактора.
Тритий радиоактивен и подвергается бета-распаду с периодом полураспада 12,43 года. Хотя в национальном стандарте нашей страны «Основные стандарты безопасности радиационного защиты и источников ионизирующего излучения» тритий классифицируется как слаботоксичный радиоактивный нуклид, это не означает, что его вредность может быть игнорирована. Радиоактивная токсичность жидкого трития (HTO/T2O) в 10 000 раз выше, чем газообразного трития (HT/T2). Он может проникать в организм человека через ЖКТ, дыхательную систему и поврежденную кожу, и при длительном или избыточном накоплении в организме может вызвать хроническое заболевание от внутреннего облучения.
Поскольку в существующих атомных электростанциях отсутствуют установки для обработки тритийсодержащих стоков, обычные методы удаления радиоактивных нуклидов, такие как адсорбция, фильтрация, эвапорация, ионообмен и мембранные технологии, практически не могут разделить HTO и H2O, поэтому большая часть трития в итоге выпускается в окружающую среду. С ростом масштабов строительства атомных электростанций объем выбросов тритийсодержащих стоков также будет постепенно увеличиваться. Особенно с включением строительства внутренних атомных электростанций в повестку дня проблема тритийсодержащих стоков станет все более острым. Поскольку способность внутренних водных объектов к разбавлению значительно ниже, чем у прибрежных, при строительстве внутренних атомных электростанций в первую очередь необходимо учесть влияние выбросов больших объемов слабоконцентрированных тритийсодержащих стоков на окружающую среду или прямое загрязнение питьевой воды.
Тритийсодержащие стоки атомных электростанций характеризуются низкой концентрацией трития и большим объемом обработки, а также высокими требованиями к коэффициенту уменьшения объема, безопасности и экономичности технологий обработки. В настоящее время опубликованные технологии обработки тритийсодержащих стоков преимущественно предназначены для обработки тритийсодержащей тяжелой воды и являются в основном процессами разбавления трития, которые требуют больших объемов водорода для замены трития в воде. Это приводит к огромной нагрузке и высоким энергозатратам на блок разделения водородных изотопов на последующем этапе. В связи с этим научные исследования в нашей стране модернизировали технологии обработки радиоактивных тритийсодержащих стоков, включая систему подачи сырья, блок ректификации воды, многоэтапную систему каскадного соединения, блок комбинированного электролитического каталитического обмена, контейнеры для хранения тритийной воды и энергосберегающую систему теплового насоса. Применялась двухэтапная технология обработки: ректификация воды в качестве первичной технологии обеднения и уменьшения объема для достижения сброса больших объемов слабоконцентрированных тритийсодержащих стоков в соответствии с стандартами; технология комбинированного электролитического каталитического обмена в качестве вторичной высокоэффективной технологии уменьшения объема для реализации обеднения и уменьшения объема тритийсодержащей воды в различных кратностях. Этот метод имеет преимущества, такие как простота технологического процесса, удобство эксплуатации оборудования, высокая стабильность системы, высокие коэффициенты уменьшения объема и обеднения, и может эффективно реализовать обеднение и уменьшение объема тритийсодержащей воды, обладая широким потенциалом для инженерного применения.
Компания DODGEN уже участвует в этой области и разработала ключевое оборудование, подходящее для данного применения. Детали можно найти в статье: «Ректификация тяжелой воды: выбор волокнистого наполнения и внутренних устройств колонны».
Итог: высокая стоимость является причиной невозможности индустриализации технологий удаления трития из радиоактивных стоков. Индустриальные технологии обработки радиоактивных стоков должны обладать достаточной способностью к обработке на крупном масштабе для обработки огромных объемов радиоактивных стоков. Во-вторых, обработка радиоактивных стоков связана с высокими рисками, связанными с радиоактивными веществами, поэтому любая индустриальная технология должна гарантировать отсутствие дальнейшего вреда человеку и окружающей среде в процессе эксплуатации. Безопасность и экологичность технологии являются неотъемлемыми требованиями, которые требуют проведения многочисленных экспериментов и проверок. В настоящее время реализация индустриализации технологий удаления трития из радиоактивных стоков требует очень высоких затрат и не является экономически целесообразной. Однако можно ожидать, что с дальнейшим развитием технологий и преодолением проблем индустриализации стоимость значительно снизится в ближайшее будущее.
Соответствующая статья:"дистилляция геспер: выбор шелковой сетки и частей башни"